Electrical Schematics
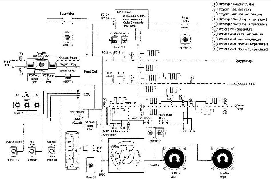
Fuel Cell 1 Typical Display and Controls
Electrical Power Distribution Block Diagram
Direct Current Power Distribution Diagram


Fuel Cell 1 Typical Display and Controls
These Parameters appear on the CRT and are
sent to SM Alert Program
Fuel Cell 1 Typical Display and Controls
Fuel Cell
Electrical Power Distribution Block Diagram

Direct Current Power Distribution Diagram

